
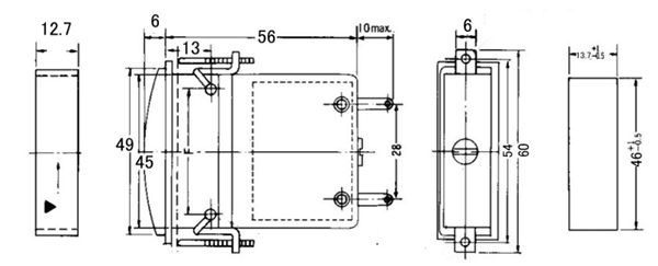
在全球化贸易的浪潮中,韩国的一位客户面临着一项独特的挑战:为其船舶项目寻找一款符合严苛尺寸要求的电流表。这款电表不仅要准确可靠,其总厚度更需严格控制在13毫米以内,这样的高标准在国内市场上显得尤为少,客户寻了很久也未能找到可定制的供应商。
正当客户陷入寻觅的困境时,偶然在网站上看到康的斯一款槽型表的图片,抱着试试看的态度在2018年5月28日上午给康的斯发送了询盘。业务接到询盘迅速与客户进行了简单沟通,掌握了客户需求,迅速召集公司技术、生产、品质召开了积极应对会议,通过业务整合的客户的具体需求后,康的斯的技术团队迅速响应,他们深知这不仅是一次产品的定制,更是对技术实力与匠心精神的考验。
2018年5月28日下午康的斯业务回复客户可以做,技术出图需要一周时间,在出图的期间,可以先寄现有产品的样品给客人确认机芯的精度及可靠性。
2018年5月29日康的斯寄出了使用现有外形的样品。
2018年6月3日康的斯技术部3D构造完成,进行了结构模拟,回复客户基本可以,需要3D打样确认。进一步等待客人对现有样品性能的确认。
2018年6月12日客人进行了邮件回复,告知测试结果产品可替代。
2018年6月14日客人就安装方式问题进行了讨论,提出安装方式及配件的更改。
2018年6月18日就客人提出的所有问题进行了打合,客人回复需要我们开始启动项目,模具的制作。
2018年6月25日出3D模型进行组装模拟测试,经过多轮精密设计与反复测试,康的斯成功研发出了一款符合客户所有期望的电流表。
2018年6月28日给客人寄送3D打印模型样品。
2018年7月17日客人确定样品,通知可以开模,实现了总厚度不超过13毫米的突破,契合了客户对于船舶空间利用化的追求。
2018年8月10日模具制作完成,试样。
2018年8月15日给客人寄送模具制作样品。
2018年8月31日客户在收到样品后,进行了上线组装测试,客人反馈良好。
2018年9月26日客人下了300个试订单。
2018年10月17日客人订购1000pcs。
至此,双方达成了长期合作协议,康的斯凭借此次成功案例,进一步巩固了其在船舶配件领域的前沿地位。
此次合作,不仅是对康的斯技术实力的认可,也是对其“以客户为中心,持续创新”企业理念的生动诠释。在未来的日子里,康的斯将继续秉持初心,为更多客户提供更加质优、高效的解决方案。
康的斯13年专注电工仪表的研发制造,工厂规模达3000㎡,配备注塑成型机、半自动焊接机、自动绕线机等全套设备及3条生产流水线,年产量高达30多万只,产品远销海内外60多个地区,备受客户信赖。